Johnnyscarnuts
Johnnyscarnuts
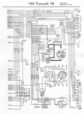
Stuck in a parking lot no joke hey guys.
Anybody know why this wire would heat up?
This happened on my charger to but all I had to do was hook it back up
I’m going home to get a wire so I could jump the coil and just drive it home because there’s no hot at the coil it’s just cranking over nothing by the key and no headlights also I had to jump it at the relay
Happy Friday the 13th it was going along great until I decided to take my car for a ride

Anybody know why this wire would heat up?
This happened on my charger to but all I had to do was hook it back up
I’m going home to get a wire so I could jump the coil and just drive it home because there’s no hot at the coil it’s just cranking over nothing by the key and no headlights also I had to jump it at the relay
Happy Friday the 13th it was going along great until I decided to take my car for a ride

Last edited:


