Rapid Transit
Just A Traveler In Time
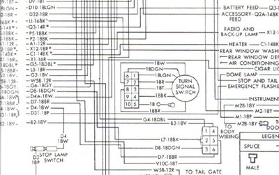
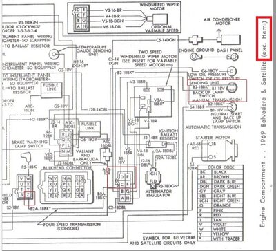
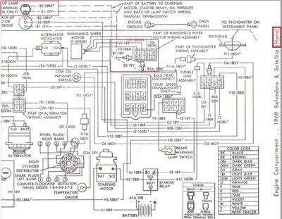
The prints I have show a two wire extra connector for the back up light circuit on "Hemi" cars.
But not on other cars.
"C" and "D" at the top plug on the engine side.
I have rewired other cars and realize the prints were "generic" back then.
So no big deal.
Just struck me and thought I'd share to see if anyone else found this.
View attachment 32099 View attachment 32100
View attachment 32105

View attachment 32101
But not on other cars.
"C" and "D" at the top plug on the engine side.
I have rewired other cars and realize the prints were "generic" back then.
So no big deal.
Just struck me and thought I'd share to see if anyone else found this.
View attachment 32099 View attachment 32100
View attachment 32105

View attachment 32101
Last edited:




