Tommy Fain
Member
- Joined
- Sep 20, 2019
- Messages
- 14
- Reaction score
- 12
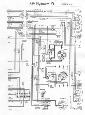
Working on 69 Roadrunner wiper motor. Everything is working, but the blue wire coming from the switch going to the bulkhead has been hot at some time. When I check, I am getting power to this wire at all times when the key switch is on- wiper switch off, switch on low or switch on high, always hot.
Key switch off, not hot.
I disconnected this wire and the motor will still run
My question is: should this wire be hot at all settings with the ignition switch on, or is something shorting out?
Thanks.
Key switch off, not hot.
I disconnected this wire and the motor will still run
My question is: should this wire be hot at all settings with the ignition switch on, or is something shorting out?
Thanks.

